
隨著社會的進步,移動通信技術飛速發展,移動通信基站遍布各地,移動通訊已與我們日常生活密不可分,快速而穩定的通訊愈來愈成為通訊設備的重要指標。
移動通信基站設備屬于尖端微電子產品,它的電磁兼容能力較低,抗雷電、抗電磁干擾能力比較弱。隨著氣候的變化,雷暴惡劣天氣愈來愈多,愈來愈反常,以致造成各地移動通信基站設備頻繁遭雷擊損壞,通訊中斷,給人們的生活及各行各業造成了不可估量的損失。
做好移動通信基站的防雷,保障通訊設備正常穩定的運行,愈來愈加重要!
通信基站組成:
移動通信基站主要由基礎設施,供電設施和通信設備組成。
基礎設施包括:房屋,鐵塔。
供電設施包括:電力變壓器,配電屏,UPS供電系統,分配電箱。
通訊設備包括:天線,饋線,通訊設備。
防雷配置指南:
★ 移動通信基站防雷是一個系統性的復雜工程,所使用的防雷措施也需要考慮整體的關聯及配合,具體需要結合現場實際情況進行合理配置。
★雷電的危害形式并不是單一的,它包含有直接雷擊、感應雷擊、電磁脈沖輻射、雷電過電壓侵入和反擊,一旦某一設施遭受雷電襲擊,必然會直接影響到與它相連的其它設施,造成破壞。
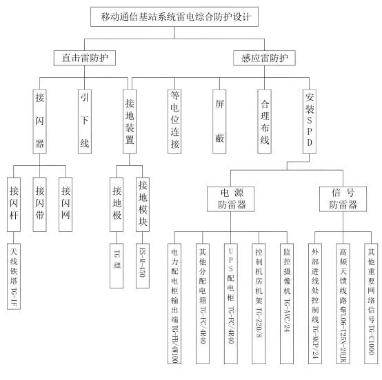
移動通信基站防雷可從以下幾方面實施:
1、基站鐵塔及機房
在基站鐵塔頂部安裝TG-IF提前預放電接閃桿,接閃桿固定后應與鐵塔絕緣,其引下線采用接閃桿專用引下線。
在機房房頂做接閃帶,需獨立引下線。接閃桿和接閃帶共用同一組接地裝置,接地電阻應小于10歐姆,有條件的情況下可盡量小。
2、基站電力傳輸
為了最大程度的降低電力線路遭雷電直擊的幾率,需在電力變壓器前端的電力輸電線上端架設避雷線,并在變壓器高壓端安裝高壓氧化鋅避雷器,變壓器輸出配電柜中安裝TG-FB/4W100Ⅰ級防雷器,其下級配電箱中安裝TG-FC/4R40防雷器。UPS輸入配電線路上應安裝TG-FC/4R40防雷器。
3、基站通訊設備
①設備所用拖線板使用TG-Z10/6防雷插座,機架PDU選擇TG-Z20/8機架式防雷插座。
② 設備輸出到室外的饋線端根據接口類型選擇加裝QFL06-T25N-20JK或QFL06-T25D-20JK防雷器
③對容易損壞的網絡端口,串口加裝TG-C1000及TG-MCL防雷器。
4、基站接地系統
基站的接地分直擊雷接地和感應雷接地。
①直接雷擊接地主要是接閃桿及接閃帶的接地。
②機房低壓電源避雷器接地,信號避雷器接地屬于感應雷接地,感應雷接地應單獨鋪設地網,接地電阻需小于4歐姆,有條件的可以盡量小。機房靜電地板下需鋪設環形等電位接地體,室內所以避雷器接地,外殼接地連線均需連結于此。外部接地網需用扁鐵同此裝置緊密連結。
防雷示意圖:
注:以上為概括性方案,全面的專業性解決方案可電話、QQ或登陸公司官網等方式進行詳細咨詢。

皖公網安備 34019202000010號